Manuel du conducteur
AUTOMATISME ESSUIE-VITRE AVANT
Particularités de fonctionnement
En utilisation normale, l'essuyage avant fonctionne en balayage cadencé, petite ou grande vitesse. Celui-ci est modifié en fonction de la vitesse du véhicule (sauf capteur de pluie) et par la bague située sur la manette d'essuyage.
En roulage, lorsqu'une vitesse d'essuyage est sélectionnée, tout arrêt du véhicule réduit l'allure du balayage à la vitesse d'essuyage inférieure :
Dès que le véhicule roule, l'essuyage revient à la vitesse d'essuyage sélectionnée.
REMARQUE : si le véhicule est équipé d'un capteur de pluie, la vitesse de balayage n'est pas asservie à la vitesse du véhicule.
NOTA :
PARTICULARITES :
NOTA : pour les particularités de la manette d'essuyage, consulter le chapitre 84.
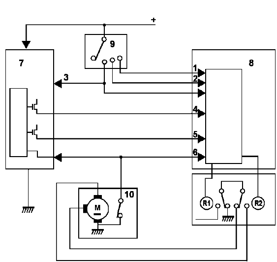
CAPTEUR DE PLUIE
Lorsque le véhicule est équipé d'un capteur de pluie, l'Unité Centrale Habitacle ne gère plus la fonction cadencée.
Dans ce cas, la temporisation et la vitesse d'essuyage ne sont plus asservies à la vitesse du véhicule.
Schéma fonctionnel

Nomenclature
CAPTEUR DE PLUIE

Branchement

IMPORTANT : avant la mise en place du capteur de pluie, dégraisser les surfaces du capteur et du parebrise.
Veiller à éliminer les bulles d'air entre le capteur et le pare-brise.
ATTENTION : le dispositif d'essuyage est différent sur les véhicules direction à droite et direction à gauche.
DIRECTION A GAUCHE

DEPOSE
S'assurer que le moteur d'essuie-vitre soit à l'arrêt fixe.
Débrancher la batterie.
Déposer :


Dégager l'ensemble mécanisme/moteur d'essuie-vitre.
Déposer les vis de fixation du moteur.
REPOSE
Rebrancher le moteur et la batterie et mettre le contact après avoir reposé le moteur afin de le positionner à l'arrêt fixe. (Couple de serrage : 0,8 daNm) Nettoyer les cannelures des axes des porte-raclettes (5).
Mettre en place les porte-raclettes en les positionnant sur les repères (4).
Remettre des écrous neufs et les serrer au couple de 2 daN.m.

DIRECTION A DROITE

DEPOSE
S'assurer que le moteur d'essuie-vitre soit à l'arrêt fixe.
Débrancher la batterie.
Déposer :

Dégager le moteur d'essuie-vitre.
Le mécanisme d'essuyage n'est pas solidaire du moteur. Il est possible de le laisser sur le véhicule.
Pour déposer le mécanisme d'essuyage, déposer :

REPOSE
Rebrancher le moteur et la batterie et mettre le contact après avoir reposé le moteur afin de le positionner à l'arrêt fixe. (Couple de serrage : 0,8 daNm).
Nettoyer les cannelures des axes des porte-raclettes (5).
Mettre en place les porte-raclettes en les positionnant sur les repères (4).
Remettre des écrous neufs et les serrer au couple de 2 daN.m.

AFFECTATIONS DU CONNECTEUR
Le branchement du moteur est identique en version direction à droite et direction à gauche.

Essuyage
Essuie-vitre arrièreCorrection adaptative de richesse
MOTEURS K4M - F4P
PRINCIPE
En phase de bouclage, la régulation de richesse corrige le temps d'injection
de façon à obtenir un dosage le plus près possible de la richesse1. La valeur de
correction est proche de 128, avec pour butée 0 et 255.
La correction a ...
Pare-brise
OUTIL NECESSAIRE POUR LA DEPOSE
protecteur de planche de bord : (Car. 1583)
outil de maintien (pour la découpe du cordon de
colle) : (77.11.170.542)
DEPOSE :
Après avoir déposé :
les bras d'essuie vitre (Elé. 1552)
les deux demi grille d'auvent ...
Préliminaire
EDC15C3C N' PROGRAMME : 86 N' VDIAG : 0C (F9Q 750 et 754)
Ce document présente le diagnostic générique applicable sur tous les
calculateurs référence : 8200083735
EDC15C3C, N' prog 86, N'Vdiag OC.
Pour entreprendre un diagnostic de ce système il est imp ...